Ignition system
An ignition system generates a spark or heats an electrode to a high temperature to ignite a fuel-air mixture in spark ignition internal combustion engines oil-fired and gas-fired boilers, rocket engines, etc. The widest application for spark ignition internal combustion engines is in petrol road vehicles: cars (autos), four-by fours (SUVs), pickups, vans, trucks, and buses.
Compression ignition Diesel engines ignite the fuel-air mixture by the heat of compression and do not need a spark. They usually have glowplugs that preheat the combustion chamber to allow starting in cold weather. Other engines may use a flame, or a heated tube, for ignition. While this was common for very early engines it is now rare.
The first electric spark ignition was probably Alessandro Volta's toy electric pistol from the 1780s.
History
Magneto systems

The simplest form of spark ignition is that using a magneto. The engine spins a magnet inside a coil, or, in the earlier designs, a coil inside a fixed magnet, and also operates a contact breaker, interrupting the current and causing the voltage to be increased sufficiently to jump a small gap. The spark plugs are connected directly from the magneto output. Early magnetos had one coil, with the contact breaker (sparking plug) inside the combustion chamber. In about 1902, Bosch introduced a double-coil magneto, with a fixed sparking plug, and the contact breaker outside the cylinder. Magnetos are not used in modern cars, but because they generate their own electricity they are often found on small engines such as those found in mopeds, lawnmowers, snowblowers, chainsaws, etc. where a battery-based electrical system is not present for any combination of necessity, weight, cost, and reliability reasons. They are also used on piston-engined aircraft engines. Although an electrical supply is available, magneto systems are used mainly because of their higher reliability.
Magnetos were used on the small engine's ancestor, the stationary "hit and miss" engine which was used in the early twentieth century, on older gasoline or distillate farm tractors before battery starting and lighting became common, and on aircraft piston engines. Magnetos were used in these engines because their simplicity and self-contained operation was more reliable, and because magnetos weighed less than having a battery and dynamo or alternator.
Aircraft engines usually have dual magnetos to provide redundancy in the event of a failure, and to increase efficiency by thoroughly and quickly burning the fuel air mix from both sides towards the center. The Wright brothers used a magneto invented in 1902 and built for them in 1903 by Dayton, Ohio inventor, Vincent Groby Apple.[1] Some older automobiles had both a magneto system and a battery actuated system (see below) running simultaneously to ensure proper ignition under all conditions with the limited performance each system provided at the time. This gave the benefits of easy starting (from the battery system) with reliable sparking at speed (from the magneto).
Many modern magneto systems (except for small engines) have removed the second (high voltage) coil from the magneto itself and placed it in an external coil assembly similar to the ignition coil described below. In this development, the induced current in the coil in the magneto also flows through the primary of the external coil, generating a high voltage in the secondary as a result. Such a system is referred to as an 'energy transfer system'. Energy transfer systems provide the ultimate in ignition reliability.
Switchable systems
.jpg)
The output of a magneto depends on the speed of the engine, and therefore starting can be problematic. Some magnetos include an impulse system, which spins the magnet quickly at the proper moment, making easier starting at slow cranking speeds. Some engines, such as aircraft but also the Ford Model T, used a system which relied on non rechargeable dry cells, (similar to a large flashlight battery, and which was not maintained by a charging system as on modern automobiles) to start the engine or for starting and running at low speed. The operator would manually switch the ignition over to magneto operation for high speed operation.
To provide high voltage for the spark from the low voltage batteries, a 'tickler' was used, which was essentially a larger version of the once widespread electric buzzer. With this apparatus, the direct current passes through an electromagnetic coil which pulls open a pair of contact points, interrupting the current; the magnetic field collapses, the spring-loaded points close again, the circuit is reestablished, and the cycle repeats rapidly. The rapidly collapsing magnetic field, however, induces a high voltage across the coil which can only relieve itself by arcing across the contact points; while in the case of the buzzer this is a problem as it causes the points to oxidize and/or weld together, in the case of the ignition system this becomes the source of the high voltage to operate the spark plugs.
In this mode of operation, the coil would "buzz" continuously, producing a constant train of sparks. The entire apparatus was known as the 'Model T spark coil' (in contrast to the modern ignition coil which is only the actual coil component of the system). Long after the demise of the Model T as transportation they remained a popular self-contained source of high voltage for electrical home experimenters, appearing in articles in magazines such as Popular Mechanics and projects for school science fairs as late as the early 1960s. In the UK these devices were commonly known as trembler coils and were popular in cars pre-1910, and also in commercial vehicles with large engines until around 1925 to ease starting.
The Model T (built into the flywheel) differed from modern implementations by not providing high voltage directly at the output; the maximum voltage produced was about 30 volts, and therefore also had to be run through the spark coil to provide high enough voltage for ignition, as described above, although the coil would not "buzz" continuously in this case, only going through one cycle per spark. In either case, the low voltage was switched to the appropriate spark plug by the 'timer' mounted on the front of the engine. This performed the equivalent function to the modern distributor, although by directing the low voltage, not the high voltage as for the distributor. The timing of the spark was adjustable by rotating this mechanism through a lever mounted on the steering column. As the precise timing of the spark depends on both the 'timer' and the trembler contacts within the coil, this is less consistent than the breaker points of the later distributor. However, for the low speed and the low compression of such early engines, this imprecise timing was acceptable.
Battery and coil-operated ignition
With the universal adoption of electrical starting for automobiles, and the availability of a large battery to provide a constant source of electricity, magneto systems were abandoned for systems which interrupted current at battery voltage, using an ignition coil (a transformer) to step the voltage up to the needs of the ignition, and a distributor to route the ensuing pulse to the correct spark plug at the correct time.
The first reliable battery operated ignition was developed by the Dayton Engineering Laboratories Co. (Delco) and introduced in the 1910 Cadillac. This ignition was developed by Charles Kettering and was a wonder in its day. It consisted of a single coil, points (the switch), a capacitor and a distributor set up to allocate the spark from the ignition coil timed to the correct cylinder.
The points allow the coil magnetic field to build. When the points open by a cam arrangement, the magnetic field collapses inducing an EMF in the primary that is much larger than the battery voltage and the transformer action produces a large output voltage (20 kV or greater) from the secondary.
The capacitor forms a parallel resonant circuit with the ignition coil.[2][3] During resonance, energy is repeatedly transferred to the secondary side until the energy is exhausted.[4] The capacitor also minimises arcing at the contacts at the point of opening.[5] This reduces contact burning and maximizes point life. The Kettering system became the primary ignition system for many years in the automotive industry due to its lower cost, and relative simplicity.
Modern ignition systems
The ignition system is typically controlled by a key operated Ignition switch.
Mechanically timed ignition


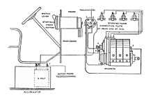
Most four-stroke engines have used a mechanically timed electrical ignition system. The heart of the system is the distributor. The distributor contains a rotating cam driven by the engine's drive, a set of breaker points, a condenser, a rotor and a distributor cap. External to the distributor is the ignition coil, the spark plugs and wires linking the distributor to the spark plugs and ignition coil. (see diagram Below)
The system is powered by a lead-acid battery, which is charged by the car's electrical system using a dynamo or alternator. The engine operates contact breaker points, which interrupt the current to an induction coil (known as the ignition coil).
The ignition coil consists of two transformer windings — the primary and secondary. These windings share a common magnetic core. An alternating current in the primary induces an alternating magnetic field in the core and hence an alternating current in the secondary. The ignition coil's secondary has more turns than the primary. This is a step-up transformer, which produces a high voltage from the secondary winding. The primary winding is connected to the battery (usually through a current-limiting ballast resistor). Inside the ignition coil one end of each winding is connected together. This common point is taken to the capacitor/contact breaker junction. The other end of the secondary is connected to the rotor. The distributor cap sequences the high voltage to the respective spark plug.

The ignition firing sequence begins with the points (or contact breaker) closed. A steady current flows from the battery, through the current-limiting resistor, through the primary coil, through the closed breaker points and finally back to the battery. This current produces a magnetic field within the coil's core. This magnetic field forms the energy reservoir that will be used to drive the ignition spark.
As the engine turns, the cam inside the distributor rotates. The points ride on the cam so that as a piston reaches the top of the engine's compression cycle, the cam causes the breaker points to open. This breaks the primary winding's circuit and abruptly stops the current through the breaker points. Without the steady current through the points, the magnetic field generated in the coil immediately collapses. This severe rate of change of magnetic flux induces a high voltage in the coil's secondary windings.
At the same time, current exits the coil's primary winding and begins to charge up the capacitor (condenser) that lies across the open breaker points. This capacitor and the coil’s primary windings form an oscillating LC circuit. This LC circuit produces a damped, oscillating current which bounces energy between the capacitor’s electric field and the ignition coil’s magnetic field. The oscillating current in the coil’s primary produces an oscillating magnetic field in the coil. This extends the high voltage pulse at the output of the secondary windings. This continues beyond the time of the initial field collapse pulse. The oscillation continues until the circuit’s energy is consumed.
The ignition coil's high voltage output is directed to the distributor cap. A turning rotor, located on top of the breaker cam within the distributor cap, sequentially directs the output of the secondary winding to the spark plugs. The high voltage from the coil's secondary (typically 20,000 to 50,000 volts) causes a spark to form across the gap of the spark plug. This, in turn, ignites the compressed air-fuel mixture within the engine. It is the creation of this spark which consumes the energy that was stored in the ignition coil’s magnetic field.
The flat twin cylinder 1948 Citroën 2CV used one double ended coil without a distributor, and just contact breakers, in a wasted spark system.

Some two-cylinder motorcycles and motor scooters had two contact points feeding twin coils each connected directly to the spark plug without a distributor; e.g. the BSA Thunderbolt and Triumph Tigress.
High performance engines with eight or more cylinders that operate at high r.p.m. (such as those used in motor racing) demand both a higher rate of spark and a higher spark energy than the simple ignition circuit can provide. This problem is overcome by using either of these adaptations:
- Two complete sets of coils, breakers and condensers can be provided - one set for each half of the engine, which is typically arranged in V-8 or V-12 configuration. Although the two ignition system halves are electrically independent, they typically share a single distributor which in this case contains two breakers driven by the rotating cam, and a rotor with two isolated conducting planes for the two high voltage inputs.
- A single breaker driven by a cam and a return spring is limited in spark rate by the onset of contact bounce or float at high rpm. This limit can be overcome by substituting for the breaker a pair of breakers that are connected electrically in series but spaced on opposite sides of the cam so they are driven out of phase. Each breaker then switches at half the rate of a single breaker and the "dwell" time for current buildup in the coil is maximized since it is shared between the breakers. The Lamborghini V-8 engine has both these adaptations and therefore uses two ignition coils and a single distributor that contains 4 contact breakers.
A distributor-based system is not greatly different from a magneto system except that more separate elements are involved. There are also advantages to this arrangement. For example, the position of the contact breaker points relative to the engine angle can be changed a small amount dynamically, allowing the ignition timing to be automatically advanced with increasing revolutions per minute (RPM) or increased manifold vacuum, giving better efficiency and performance.
However it is necessary to check periodically the maximum opening gap of the breaker(s), using a feeler gauge, since this mechanical adjustment affects the "dwell" time during which the coil charges, and breakers should be re-dressed or replaced when they have become pitted by electric arcing. This system was used almost universally until the late 1970s, when electronic ignition systems started to appear.
Electronic ignition
The disadvantage of the mechanical system is the use of breaker points to interrupt the low-voltage high-current through the primary winding of the coil; the points are subject to mechanical wear where they ride the cam to open and shut, as well as oxidation and burning at the contact surfaces from the constant sparking. They require regular adjustment to compensate for wear, and the opening of the contact breakers, which is responsible for spark timing, is subject to mechanical variations.
In addition, the spark voltage is also dependent on contact effectiveness, and poor sparking can lead to lower engine efficiency. A mechanical contact breaker system cannot control an average ignition current of more than about 3 A while still giving a reasonable service life, and this may limit the power of the spark and ultimate engine speed.

Electronic ignition (EI) solves these problems. In the initial systems, points were still used but they handled only a low current which was used to control the high primary current through a solid state switching system. Soon, however, even these contact breaker points were replaced by an angular sensor of some kind - either optical, where a vaned rotor breaks a light beam, or more commonly using a Hall effect sensor, which responds to a rotating magnet mounted on the distributor shaft. The sensor output is shaped and processed by suitable circuitry, then used to trigger a switching device such as a thyristor, which switches a large current through the coil.
The first electronic ignition (a cold cathode type) was tested in 1948 by Delco-Remy,[6] while Lucas introduced a transistorized ignition in 1955, which was used on BRM and Coventry Climax Formula One engines in 1962.[6] The aftermarket began offering EI that year, with both the AutoLite Electric Transistor 201 and Tung-Sol EI-4 (thyratron capacitive discharge) being available.[7] Pontiac became the first automaker to offer an optional EI, the breakerless magnetic pulse-triggered Delcotronic, on some 1963 models; it was also available on some Corvettes.[7] The first commercially available all solid-state (SCR) capacitive discharge ignition was manufactured by Hyland Electronics in Canada also in 1963. Ford fitted a Lucas system on the Lotus 25s entered at Indianapolis the next year, ran a fleet test in 1964, and began offering optional EI on some models in 1965.[7] Beginning in 1958, Earl W. Meyer at Chrysler worked on EI, continuing until 1961 and resulting in use of EI on the company's NASCAR hemis in 1963 and 1964.[7]
Prest-O-Lite's CD-65, which relied on capacitance discharge (CD), appeared in 1965, and had "an unprecedented 50,000 mile warranty."[7] (This differs from the non-CD Prest-O-Lite system introduced on AMC products in 1972, and made standard equipment for the 1975 model year.)[7] A similar CD unit was available from Delco in 1966,[8] which was optional on Oldsmobile, Pontiac, and GMC vehicles in the 1967 model year.[7] Also in 1967, Motorola debuted their breakerless CD system.[7] The most famous aftermarket electronic ignition which debuted in 1965, was the Delta Mark 10 capacitive discharge ignition, which was sold assembled or as a kit.
The Fiat Dino is the first production car to come standard with EI in 1968, followed by the Jaguar XJ Series 1[9] in 1971, Chrysler (after a 1971 trial) in 1973 and by Ford and GM in 1975.[7]
In 1967, Prest-O-Lite made a "Black Box" ignition amplifier, intended to take the load off of the distributor's breaker points during high r.p.m. runs, which was used by Dodge and Plymouth on their factory Super Stock Coronet and Belvedere drag racers.[7] This amplifier was installed on the interior side of the cars' firewall, and had a duct which provided outside air to cool the unit. The rest of the system (distributor and spark plugs) remains as for the mechanical system. The lack of moving parts compared with the mechanical system leads to greater reliability and longer service intervals.
Chrysler introduced breakerless ignition in mid-1971 as an option for its 340 V8 and the 426 Street Hemi. For the 1972 model year, the system became standard on its high-performance engines (the 340 cu in (5.6 l) and the four-barrel carburetor-equipped 400 hp (298 kW) 400 cu in (7 l)) and was an option on its 318 cu in (5.2 l), 360 cu in (5.9 l), two-barrel 400 cu in (6.6 l), and low-performance 440 cu in (7.2 l) . Breakerless ignition was standardised across the model range for 1973.
For older cars, it is usually possible to retrofit an EI system in place of the mechanical one. In some cases, a modern distributor will fit into the older engine with no other modifications, like the H.E.I. distributor made by General Motors, the Hot-Spark electronic ignition conversion kit, and the Chrysler breakerless system.

Other innovations are currently available on various cars. In some models, rather than one central coil, there are individual coils on each spark plug, sometimes known as direct ignition or coil on plug (COP). This allows the coil a longer time to accumulate a charge between sparks, and therefore a higher energy spark. A variation on this has each coil handle two plugs, on cylinders which are 360 degrees out of phase (and therefore reach TDC at the same time); in the four-cycle engine this means that one plug will be sparking during the end of the exhaust stroke while the other fires at the usual time, a so-called "wasted spark" arrangement which has no drawbacks apart from faster spark plug erosion; the paired cylinders are 1/4 and 2/3. Other systems do away with the distributor as a timing apparatus and use a magnetic crank angle sensor mounted on the crankshaft to trigger the ignition at the proper time.
Digital electronic ignitions
At the turn of the 21st century digital electronic ignition modules became available for small engines on such applications as chainsaws, string trimmers, leaf blowers, and lawn mowers. This was made possible by low cost, high speed, and small footprint microcontrollers. Digital electronic ignition modules can be designed as either capacitor discharge ignition (CDI) or inductive discharge ignition (IDI) systems. Capacitive discharge digital ignitions store charged energy for the spark in a capacitor within the module that can be released to the spark plug at virtually any time throughout the engine cycle via a control signal from the microprocessor. This allows for greater timing flexibility, and engine performance; especially when designed hand-in-hand with the engine carburetor.
Engine management
In an Engine Management System (EMS), electronics control fuel delivery and ignition timing. Primary sensors on the system are crankshaft angle (crankshaft or Top Dead Center (TDC) position), airflow into the engine and throttle position. The circuitry determines which cylinder needs fuel and how much, opens the requisite injector to deliver it, then causes a spark at the right moment to burn it. Early EMS systems used an analogue computer to accomplish this, but as embedded systems dropped in price and became fast enough to keep up with the changing inputs at high revolutions, digital systems started to appear.
Some designs using an EMS retain the original ignition coil, distributor and high-tension leads found on cars throughout history. Other systems dispense with the distributor altogether and have individual coils mounted directly atop each spark plug. This removes the need for both distributor and high-tension leads, which reduces maintenance and increases long-term reliability.
Modern EMSs read in data from various sensors about the crankshaft position, intake manifold temperature, intake manifold pressure (or intake air volume), throttle position, fuel mixture via the oxygen sensor, detonation via a knock sensor, and exhaust gas temperature sensors. The EMS then uses the collected data to precisely determine how much fuel to deliver and when and how far to advance the ignition timing. With electronic ignition systems, individual cylinders can have their own individual timing so that timing can be as aggressive as possible per cylinder without fuel detonation. As a result, sophisticated electronic ignition systems can be both more fuel efficient, and produce better performance over their counterparts.
Turbine, jet and rocket engines
Gas turbine engines, including jet engines, have a CDI system using one or more ignitor plugs, which are only used at startup or in case the combustor(s) flame goes out.
Rocket engine ignition systems are especially critical. If prompt ignition does not occur, the combustion chamber can fill with excess fuel and oxidiser and significant overpressure can occur (a "hard start") or even an explosion. Rockets often employ pyrotechnic devices that place flames across the face of the injector plate, or, alternatively, hypergolic propellants that ignite spontaneously on contact with each other. The latter types of engines do away with ignition systems entirely and cannot experience hard starts, but the propellants are highly toxic and corrosive.
See also
| Wikibooks has a book on the topic of: Reading spark plugs for racing |
- Saab Direct Ignition
- Spark-ignition
- Charles F. Kettering, the inventor of the battery ignition system.
- Electromagnetism
- Faraday's law of induction
- Ignition coil
- Inductor
- Induction coil
- Magnetic field
- Transformer
References
- ↑ Vincent Groby Apple (1874-1932) with article at DaytonHistoryBooks.com and also at FindAGrave.com 90945305
- ↑ 'Automotive electrical systems' by J. T. Emerson, (No ISBN as this edition probably predates), Chapter 5: Ignition systems, Page 97, [referring to adjacent diagram of ignition circuit] "The condensor C in conjunction with the primary inductance of the ignition coil T forms a parallel resonant circuit..."
- ↑ An engineer's guide to vehicle electrical systems by D B Williamson, Chap. 3 - Ignition systems, 3rd edition, Page 55, [also refers to diagram] "The points (2) have a condensor (3) of about 0.1MFD connected across them. This forms a resonant circuit with the primary winding of the ignition coil (1). The condensor (3) and the primary of the coil are effectively in parallel with each other because the earthed end of the capacitor is effectively connected to the battery's negative supply (5) to the coil by virtue of the battery and the ignition switch (4) being a low resistance path to the decaying sinusoidal current. Thus they form a parallel resonant circuit. ... When the points (2) open, the energy stored in the magnetic core of the ignition coil (1) discharges into the condensor (3), the primary's inductance attempting to maintain the current after the points (2) open as stated earlier. This energy oscillates back and forth between the condensor (3) and the coil's primary (1) in a decaying sine wave with a frequency of approximately six to ten thousand cycles per second."
- ↑ http://mgaguru.com/mgtech/ignition/ig108.htm
- ↑ An engineer's guide to vehicle electrical systems by D B Williamson, Chap. 3 - Ignition systems, 3rd edition, Page 55, "The condenser minimises the arcing at the points and maximises their life"
- 1 2 Super Street Cars, 9/81, p.34.
- 1 2 3 4 5 6 7 8 9 10 Super Street Cars, 9/81, p.35.
- ↑ Super Street Cars, 9/81, p.34.
- ↑ http://www.motorsportmagazine.com/archive/article/april-1971/61/new-jaguar-v12
External links
- https://www.google.com/patents/US1037491 Charles F. Kettering 15 September 1909/3 September 1912 "Ignition Apparatus for Explosion-Motors" no capacitor, no points, separate coils
- https://www.google.com/patents/US1037492 Charles F. Kettering 2 November 1910/3 September 1912 "Ignition System" distributor with capacitor 46 (not points)
- https://www.google.com/patents/US1223180 Charles F. Kettering 11 August 1911/17 April 1917 "Ignition System" points, no capacitor, ignition switch to avoid draing the battery
- https://www.google.com/patents/US3327165 John A. Hawthorne 1964/1967 comments about Kettering ignition system: "Practical efforts to improve or supplant this system have failed, and it has remained virtually unchanged through the years. However, the present trend toward higher performance automobile engines threatens to render this tried and true system obsolete. The principal limitation of the Kettering system is, as typically applied, the inability to develop adequate levels of spark plug gap energy without sacrificing longevity of the ignition points or the transformer coil. The inherent inefficiency of the system is particularly apparent at higher engine speeds."